北京鼓楼四合院屋顶空调机组噪声控制工程
来源: 作者: 发布时间:2010-10-27 10:17 浏览量:1061
一、项目概况
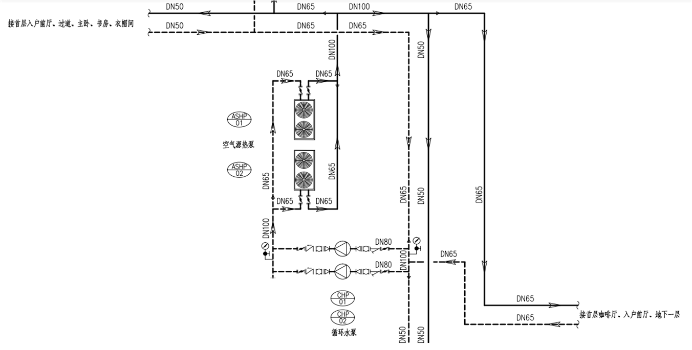
本项目位于鼓楼24号院屋顶,该项目屋顶有两台风冷模组与2台冷却水循环泵,管道穿墙进入室内。由于空调设备没有采取相应的减振措施,导致设备运行时振动及噪声影响室内人员休息。为减轻室内噪声影响,我方对空调设备进行了降噪处理。系统原理图如下所示

二、声源分析
本案噪声影响主要有以下几个部分:

1)机组运转时产生空气声噪声,通过墙体通风口,然后传到卧室区域;
2)水泵与空气能热泵机组振动传递给建筑结构,引起结构的振动;
3)水泵抽水,对水产生扰动,局部形成湍流,导致流体的振动;
4)与水泵连接的管道振动通过楼板和墙体传递给建筑结构;
5)管道本身形成一个噪声源,在顶部直接传入卧室区。
设备噪声70dBA以上,对卧室区影响较大。本案空调系统噪声影响较为综合,受上述原因综合影响。若彻底解决水泵噪声问题,需从以上5个方面入手,逐一解决,面面俱到。现场噪声测试数据如下表

三、降噪过程
1 风冷模组减振
原有风冷模组机组与钢结构框架之仅用一层橡胶垫做减振措施,风冷模组运行所产生的振动可以通过钢结构与屋面直接传入室内。根据风冷模组原有情况我方现对风冷模组进行了两级减振。钢结构框架与地面槽钢之间重新焊接支撑并安装ZA39-40橡胶减振器作为一级减振。此外我方在风冷模组与钢结构框架之间安装ZD-7弹簧减振器与橡胶减振垫作为二级减振。两级减振措施大大减少因风冷模组振动对室内的影响,具体做法如下:

风冷模组二级减振实装图
2 冷却水循环泵减振
原有冷却水循环泵直接落于屋顶且没有采取任何减振措施,水泵运行所产生的振动直接传入室内。我方根据原有情况重新焊接钢结构支撑,在钢结构支撑上方安装ZD-2弹簧减振器作为一级减振。并在其上安装焊接一层钢结构框架。在钢结构框架之上安装JG-01橡胶减振器作为二级减振并再焊接一层钢结构框架安放于橡胶减振器上。最后我方将水泵吊起与屋面脱离,受力于第二层减振钢结构之上。具体做法如下图:

水泵减振实装图
3 管道隔振
由于管道直接穿过墙体进入房间,且原有管路并没有采取相应的减振措施,导致振动沿管道传播对对室内造成影响。原有管道支架仅有木托与保铠等硬连接支撑,我方在保铠与木托支架加装橡胶减振垫,对其进行弹性处理。对管道加装专业减振双喉橡胶软连接。由于现场施条件限制,我方将管道入墙侧管道向上改装增加安装空间,并加装橡胶软连接。特别提示:现场施工条件限制,我方将进房间侧管道改为“几”字型加装软连接,冬季放水时要将水泵内的水排出,防止水泵内存水冬天结冰损坏设备。具体如下:

管道软接改装图
4、消声器
由于风机模组侧墙体开有出风口,空调在运行过程中所产生的机械、气流噪声会通过管道与出风口传播。噪声传播出来对周围房间都有一定的影响,我方根据墙面与出风口情况,在风口处安装消声器。噪声经过消声器处理后,对室内的噪声影响不再存在。

消声器安装图
四、降噪总结
噪声治理工作完成后,11月5日晚我方进行了现场检测,风冷模组与水泵全部开启时室内噪声不高于26dBA,达到预期效果。





京公网安备 11010802031339号